Спасибо что выбрали автомобильную лебедку Electric Winch. Данная инструкция содержит информацию о правилах использования и обслуживание лебедки Electric Winch. Вся информация, используемая в данной инструкции основана на всей имеющейся в наличии информации от производителя на момент печати данной инструкции. В связи с постоянным усовершенствованием изделия за нами остается право вносить изменения в конструкцию лебедки без дополнительного уведомления.
Данная инструкция разработана с целью обеспечения безопасного использования и обслуживания лебедки Electric Winch в период эксплуатации. Внимательно прочитайте и поймите данную инструкцию перед установкой и использованием лебедки. Неправильное использование лебедки может привести к поломке изделия и серьезным травмам. Для получения информации или замене частей, вы должны иметь следующую информацию:
1. Модель лебедки
2. Напряжение бортовой сети автомобиля
3. Дату покупки
Внимательно прочтите инструкцию перед началом пользования лебедкой и сохраните данное описание на протяжении всей эксплуатации.
I. МЕРЫ БЕЗОПАСНОСТИ
ВНИМАНИЕ!
Запрещается пользоваться лебедкой в состоянии алкогольного опьянения, усталости, сонливости и т.д.
Любое отклонение от настоящих правил может привести к несчастному случаю!
1. Одежда не должна быть слишком свободной, при работе с лебедкой не рекомендуется надевать ювелирные украшения. Длинные полы одежды и неровные края украшений могут попасть (зацепиться) в движущие части механизма лебедки или в трос.
2. Работайте с лебедкой только в кожаных перчатках. Исключите работу с лебедкой голыми руками и в матерчатых (тканевых) или плетеных одноразовых перчатках.
Нарушение может привести к повреждению и травмам.
3. Желательно иметь не скользкую обувь.
4. При работе с лебедкой необходимо принять меры для исключения попадания длинных волос под трос (покройте голову завязанным платком или шапкой).
5. Перед началом работы с лебедкой убедитесь, что все окружающие стоят набезопасном расстоянии. Оно равно 1,5 длины троса между лебедкой и буксируемым предметом. Ослабление натяжения или внезапный рывок с обрывом троса могут стать причиной серьезных увечий.
6. Находиться под тросом запрещено.
7. Никогда не разматывайте трос из барабана рывками или полностью. Для недо-
пущения срыва троса с барабана при винчивании, на барабане должно оставаться не
менее 5 витков троса.
8. Храните трос в сухом месте, избегайте попадания посторонних предметов, а также масла, грязи, металлических и острых вещей на барабан при намотке троса, следите за отсутствием расплетёностей и петель на тросе — это снизит срок службы троса, уменьшит его механическую прочность и повысит опасность работы с лебедкой. Берегите трос от коррозии. Не работайте с тросом, если явно видна коррозия или обрыв в плетении.
9. Если мотор лебедки во время работы сильно нагрелся, необходимо остановить работу лебедки и дать мотору охладиться. Работа мотора при высоких температурах может разрушить внутреннюю изоляцию обмоток и привести к замыканию.
10. Если мотор остановился и не слушается команд с пульта, — не пытайтесь его искусственно заставить работать, найдите причину остановки. Попытки включения лебедки в обход существующей схемы опасны!
11. Для сохранения работоспособности лебедки на длительный срок не превышайте уровень нагрузки, указанный в паспорте.
12. Избегайте произвольных включений / выключений лебедки.
13. Если вы не пользуетесь лебедкой, то она и пульт управления должны быть отключены.
14. Не доверяйте управление и пользование лебедкой детям.
15. Не оставляйте без присмотра пульт управления лебедкой.
16. Перед началом работы с лебедкой на сматывание троса проверьте включение тормоза на обратный ход троса. Для этого размотанный трос слегка натяните рукой. Должно возникнуть жесткое сопротивление — это говорит о том, что тормоз работает.
ЭКСПЛУАТАЦИЯ ЛЕБЕДОК С НЕРАБОТАЮЩИМ ТОРМОЗОМ ЗАПРЕЩЕНА!
17. Если после пользования лебедкой вам пришлось поставить случайные неоригинальные запасные части или материалы, а также произошла поломка какой-либо детали, следует все детали заменить, а лебедку отремонтировать.
18. При ремонте необходимо использовать только оригинальные запасные части — это залог безотказной работы, и, что немаловажно, вашей безопасности. Для замены запасных частей и при необходимом ремонте рекомендуется обращаться к продавцу.
19. Перед сматыванием троса необходимо надеть на руки кожаные перчатки.
20. Для правильной укладки троса на барабан, трос должен быть слегка нагружен (натянут).
21. При сматывании троса вам необходимо одной рукой удерживать его, а другой рукой работать с дистанционным пультом. При сматывании троса на лебедку все ваше внимание должно быть сосредоточено только на этой работе.
22. Не используйте трос как опору при сматывании, не оказывайте сопротивление работе лебедки при сматывании троса, не подходите ближе одного метра к работающей на сматывание лебедке, не прикасайтесь к вращающимся узлам работающей лебедки. Это крайне опасно для вашей жизни!
23. При сматывании троса витки необходимо укладывать на барабан один к одному, без зазоров. Если витки пересеклись, лебедку необходимо отключить, разблокировать тормоз и смотать (вытянуть) вручную трос из барабана до возникшего пересечения. Затем операцию сматывания повторить.
24. Во время использования лебедки под нагрузкой трос может наматываться неравномерно. По окончании работы размотайте трос и смотайте заново виток к витку, ряд за рядом и без просветов.
25. Держите дистанционный пульт управления лебедкой внутри автомашины. Это обезопасит вас от его потери или порчи.
26. Дистанционный пульт включает вращение барабана лебедки только при включенной блокировке обратного тормоза. Никогда не включайте/выключайте рычаг блокировки тормоза при работающем моторе лебедки. Никогда не меняйте направление вращения мотора до его полной остановки.
27. Никогда не зацепляйте крюк троса на сам трос в обратную сторону «на удавку». Это может повредить трос и место обвязки крюка.
28. Наблюдайте за работой лебедки на безопасном (по возможности) расстоянии. Следите за правильностью укладки троса без петель и пересечений. Попеременно останавливайте лебедку, для того чтобы убедиться в отсутствии защемлений троса между витками предыдущего ряда. Это может привести к поломке лебедки.
29. Исключите наматывание троса только на боковые стороны барабана лебедки. Это может стать причиной поломки боковин барабана либо его направляющих стяжек.
30. Никогда не цепляйте крюк троса за детали самой лебедки. Используйте для таких целей буксирные проушины на автомашине.
31. Для увеличения тягового усилия лебедки почти вдвое необходимо использование одношкивного блока. При этом нагрузка на самой лебедке останется прежней, а скорость движения троса уменьшится вдвое. Важно при этом способе работы с лебедкой использовать только оригинальные блоки — это ваша безопасность!
32. Для обеспечения надежного и безопасного крепления троса, блока, коррозащитных и буксирных строп используйте специальные «D»-изогнутые каленые скобы-шаклы.
33. При разматывании троса с барабана следите за тем, чтобы хотя бы пять витков троса оставалось на барабане. Трос является очень упругим и при выскакивании из барабана может сильно распрямиться и нанести увечья.
34. Так как максимальная тяговая сила лебедки достигается при наименьшем количестве троса на барабане, для перемещения тяжелых грузов желательно размотать трос на максимально возможную длину (не забывайте про пять витков на барабане). Если это невозможно, то необходимо использовать систему блока.
35. При перемещении очень тяжелых предметов, как с применением блоков, так и без них, для исключения возможных травм после обрыва троса, необходимо набросить на натянутый трос что-либо тяжелое: тент, сложенную в несколько раз стропу, рабочую куртку и т.п.
36. Для исключения спутывания троса постоянно следите за работой лебедки, не оставляете её без внимания.
37. Желательно включить возможно низкую передачу в трансмиссии автомобиля, “помогать” вращением колес одновременно с усилием лебедки.
38. Аккумулятор:
— удостоверьтесь, что батарея заряжена. Избегайте попадания кислоты аккумулятора на кожу рук и одежду;
— для защиты глаз всегда надевайте защитные очки;
— для избежание разрядки аккумулятора при работающей лебедке держите двигатель работающим.
39. Трос лебедки:
— убедитесь что трос лебедки в рабочем состоянии и закреплен правильно;
— не используйте лебедку, если трос потерт или на нем явные следы коррозии;
— не меняйте имеющийся трос на трос с меньшей нагрузочной характеристикой;
— замену троса проводите в специализированных сервисах или у дилера;
— не пытайтесь превысить тяговые возможности лебедки;
— не помогайте лебедке буксировочными действиями при вытаскивании другого автомобиля. Это может привести к обрыву троса, его защемлению на барабане, повреждению самого барабана и крепления лебедки;
— правильно разматывайте трос, при резких натяжениях троса возникают ударные нагрузки на лебедки. Это опасно для лебедки.
40. При выборе и установке необходимо верно определить модель лебедки и поставленные перед ней задачи. Под каждый вид работ существуют определенные лебедки. Категорически нельзя использовать любительские лебедки в промышленных целях.
41. Лебедки не предназначены для работы под постоянной тяговой нагрузкой — растяжки, фиксированное крепление на наклонных и отвесных плоскостях.
42. Долгая и безопасная работа лебедки во многом зависит от соблюдения правил эксплуатации и своевременного технического обслуживания.
II . УСТАНОВКА И ПОДКЛЮЧЕНИЕ ЛЕБЕДКИ
УТАНОВКА ЛЕБЕДКИ
1.Выберите подходящую для вашей лебедки площадку. Во первых, убедитесь, что мотор, барабан и редуктор будут находится на одной прямой после установки. Во вторых убедитесь, что площадка достаточно мощная для выдерживания усилия выбранной Вами лебедки.
2.Закрепите площадку. Площадка должна быть закреплена на неподвижной части шасси в таком месте, где установленная на нее лебедка не будет соприкасаться и взаимодействовать с движущими механизмами автомобиля такими как воздуховоды, маслопроводы, приводные ремни.

Рисунок 1.
4. Проверьте направление после установки. Трос должен наматываться через нижнюю часть барабана (рисунок 2).

Рисунок 2.
5. Закрепите на площадке губки, переведите ручку свободной размотки с положения «свободная размотка», протяните трос через губки, наденьте крюк.
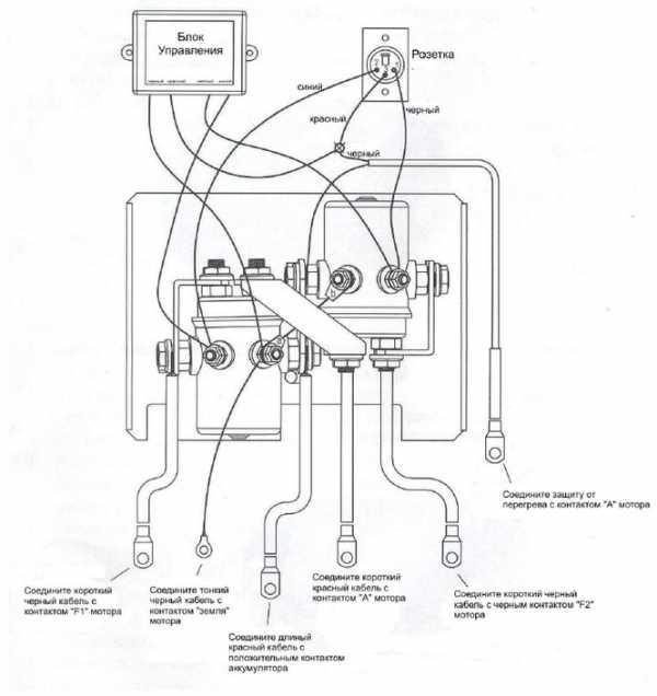
УСТАНОВКА И ПОДКЛЮЧЕНИЕ БЛОКА УПРАВЛЕНИЯ
Блок управления должен быть расположении рядом с мотором лебедки для удобства использования.
1. Соединение блока управления, мотора и аккумулятора:
1.1 Прикрепите короткий красный кабель к красному разъему на моторе;
1.2 Прикрепите короткий черный кабель с желтой обшивкой к желтому разъему на моторе;
1.3 Прикрепите короткий черный кабель с черной обшивкой к черному разъему на моторе;
1.4 Длинный красный кабель присоедините к плюсовой клемме аккумулятора;
1.5 Длинный черный кабель одним концом должен соединить нижний разъем мотора и минусовую клемму аккумулятора;
1.6 Тонкий черный провод присоединить к нижнему разъему мотора.

Рисунок 3
ВНИМАНИЕ:
1.Кабели не должны пересекать никакие поверхности, могущие их повредить;
2.Подключите аккумулятор и протяните все гайки на разъемах во избежании утечки тока;
3.Подключите блок управления после установки для работы лебедки в обоих направлениях.
2. Соединение моноблока, мотора, беспроводного пульта управления (на выбор), средства защиты от перегрева (на выбор), разъема для подключения проводного пульта (на выбор).

Рисунок 4
3. Соединение блок соленоидов, мотора, беспроводного пульта управления (на выбор), средства защиты от перегрева (на выбор), разъема для подключения проводного пульта (на выбор)

Рисунок 5
III. ПРОЦЕСС ВИНЧЕВАНИЯ (ЛЕБЕЖЕНИЯ)
ПРЕДВАРИТЕЛЬНЫЕ ОПЕРАЦИИ
1. Присоедините пульт управления.
В нерабочем состоянии пульт должен быть отсоединен. Держите пуль управления подальше от лебедки, троса, направляющих роликов.
2. Положения рычага включения редуктора.
Поверните рычаг включения редуктора на 180 градусов в направлении, указанном стрелкой «FREE SPOOL» (СВОБОДНО). В этом положении трос будет свободно разматываться с барабана. ВНИМАНИЕ: Никогда не поворачивайте рычаг включения редуктора, когда лебедка находится под нагрузкой.
ENGAGED
(ВКЛЮЧИТЬ)
3. Перемещение троса в стороны места винчевания.
Оденьте кожаные перчатки, когда возьметесь за трос. Вытяните с барабана троса в количестве, достаточном, чтобы дотянуться до места винчевания. Будьте осторожны, когда трос будет под нагрузкой.
4. Для фиксации троса на барабане поверните рычаг включения редуктора на 180 градусов по направлению «ENGAGED» (ВКЛЮЧИТЬ). ВНИМАНИЕ: Никогда не поворачивайте рычаг блокировки тормоза, если барабан вращается.
FREE
SPOOL
(СВОБОДНО)
Выберите надежное и устойчивое место для винчевания. Обычно это дерево или груда скал, но если необходимо использовать лебедку для преодоления препятствия, в качестве места винчевания может использоваться другой автомобиль. Выбранное место винчевания должно быть достаточно прочным, чтобы выдержать вес автомобиля, причем угол отклонения от прямолинейной намотки троса не более 15 градусов. Охраняйте деревья, никогда не цепляйте крюк прямо за трос. Применяйте корзащитную стропу между тросом и деревом.
ВИНЧЕВАНИЕ (ЛЕБЕЖЕНИЕ)
1. Проверьте трос
Перед началом винчевания проверьте, чтобы трос был ровно накручен на барабан. Если трос накручен не ровно с перехлестами – перемотайте, что бы трос был накручен ровно на барабан.
2. Набросьте тряпку или куртку на трос ближе к крюку. Если трос нагрузкой порвется, одежда или тряпка сработают как демпфер и предотвратят отбрасывание троса.
3. Защита места винчавания. Очень важно чтобы место винчевания было достаточно прочным чтобы выдержать нагрузку во время винчевания. Не оборачивайте трос вокруг места винчевания и не прицепляйте за самого себя. Во избежании запутывания троса, применяйте для закрепления вокруг места винчевания корзащитную стропу.
4. Применение шаклов и крюка.
Соедините шаклом оба конца корзащитной стропы и затем прицепите к нему трос с крюком.
5. Начало винчевания.
Дайте нагрузку на трос, для того чтобы он равномерно накручивался на барабан. Для вытаскивания автомобиля продолжайте работать под нагрузкой до тех пор, пока не извлечете автомобиль.
6. Безопасность автомобиля
После того, как трос равномерно накручен на барабан, прочно закрепите крюк.
7. Отсоединение пульта управления.
Вытащите пульт управления из разъема и уберите в надежное место.
ПРЕДОСТОРОЖНОСТИ ПРИ ВИНЧЕВАНИИ
1. Обращайте внимание, что трос должен накручиваться на барабан равномерно. Перекручивание троса на барабане приведет к образованию узлов, «закусов», «разлохмачиванию» троса, что в свою очередь выведет лебедку из строя и может даже привести к травмам.
2. Держитесь как можно дальше от лебедки, троса, крюка и губок во время винчевания.
3. Зона винчевания должна быть свободной. Не разрешайте людям находится в зоне во время винчевания.
4. При намотке троса никогда не направляйте трос на барабан руками, обязательно используйте перчатки.
5. Если пульт управления подсоединен к лебедке, не дотрагивайтесь до троса.
6. Работа лебедки требует больших энергозатрат, поэтому держите свой аккумулятор всегда в зараженном состоянии.
IV. ОБСЛУЖИВАНИЕ ЛЕБЕДКИ.
1. Вне зависимости от интенсивности использования, лебедку необходимо обслуживать не реже одного раза в 6 месяцев. При обслуживании необходимо смазать механическую часть и очистить электромотор от воздействий внешней среды. Если Вы не обладаете необходимыми для данных операций навыками или ваша лебедка находится на гарантии, для обслуживания обратитесь в сервисный центр.
2. Лебедка не герметична. Если при эксплуатации лебедка попала вводу необходимо провести ее техническое обслуживание самостоятельно или обратиться в сервисный центр.
3. Вне зависимости от интенсивности использования железный трос необходимо регулярно смазывать машинным маслом для предотвращения его коррозии.
4. Если вы не долго используете лебедку, снимите ее с транспортного средства и храните ее в сухом и теплом месте, подальше от детей.
V. ВОЗМОЖНЫЕ НЕИСПРАВНОСТИ
| № | Неисправность | Причина | Устранение |
| 1 | Лебедка не работает | Неправильно присоединен пульт Не правильно подсоединены электрические кабели Не исправен мотор Не работает пульт управления | Присоедините пульт правильно Присоедините электрические кабели правильно Поменяйте мотор Поменяйте пульт управления |
| 2 | Мотор лебедки работает, но трос не наматывается | Ручка свободного хода лебедки находится в положении свободной размотки | Поверните ручку свободного на 180 градусов |
| 3 | Лебедка не развивает заявленную мощность | Низкий уровень зарядки аккумулятора Электрические кабели неправильно присоединены | Поменяйте аккумулятор Подсоедините правильно электрические кабели |
| 4 | Очень горячий мотор | Очень долго лебедка работала под нагрузкой | Дайте лебедке остыть |
| 5 | Лебедка работает только в одном направлении | Неисправен моноблок (блок соленоидов) Неисправен пульт управления | Поменяйте моноблок (соленоид) Поменяйте пульт управления |
electricwinch.org
В случае, если вы только начали свой путь в покорении бездорожных маршрутов. И резерв проходимости вашего внедорожника уже остался далеко позади желания новых ощущений. В такой ситуации, лебедка электрическая поможет значительно расширит пределы возможностей автомобиля, по прохождению сложных участков местности. Электрик винч является достаточно дешёвой лебёдкой, обладающей неплохим качеством. При этом покупая её вам, не придётся значительно ужимать свой бюджет.
Процесс подборки лебёдки Electric Winch не грозит затянуться на долгое время. Так как о модельных рядах нельзя сказать, что они поражают воображение. Здесь представлены достаточно мощные лебёдки по низким ценам. И как нельзя лучше подходит выражение «дёшево и сердито». Электрик винч начинает свои линейки с агрегата в 9500 lbs, в пересчете на килограммы это составляет где то 4200-4300кг, но это не самая популярная установка. Лидером продаж данной фирмы можно назвать устройство с 12000 lbs. А если назвать её лебедка уаз, то мы не сильно то и ошибёмся, потому как именно владелицы этих внедорожников в основном и берут эту модель.
Стоит отметить, что лебедка электрическая может прожить значительно дольше, если обладает защитой от воды и грязи, которые способны сберечь электронику устройства. И мы рекомендуем выбирать изделия Electric Winch оснащённое такой системой. Так как они стоят не значительно дороже, но прослужат гораздо дольше. И тут мораль такова, лучше купить один раз подороже, чем доехать до первого водного препятствия и после него подбирать новую лебёдку.
Фирма Электрик винч ценит свою аудиторию и с стандартном комплекте помимо всего полагающегося, так же имеется пульт дистанционного управления. Хотим заметить, что не всякая лебедка электрическая помимо самой себя имеет в коробке такую приятную «плюшку» в подарок от производителя. В большинстве случаев пульт приходится докупать отдельно, а это дополнительные расходы. А лебедки Electric Winch, так скажем в стоке, имеет всё необходимое.
Стоит отметить и то, что в линейках оборудования данной компании существуют модели, оснащённые как стальным, так и синтетическим тросом. О его преимуществах известно не мало, по тому рекомендуем присмотреться к оборудованию Электрик винч, базово укомплектованных кевларовым тросом. Это поможет значительно сэкономить денежные средства. Так как отдельно у них достаточно высокий ценник.
www.4x4br.ru
|
Лебедка Electric Winch EW9500r-12V с радиоуправлением
|
Лебедка Electric Winch EW9500rs-12V с радиоуправлением, кевлар
|
Лебедка Electric Winch EW12000r-12V с радиоуправлением
|
electric-winch.ru
Довольно долго наш УАЗка пребывал в стандарте и нам этого вполне хватало, но на каком-то жизненном этапе, обстоятельства сложились таким образом, что стал необходим передний силовой обвес: бампер + лебедка.
Лебедку нам предоставила группа компаний «Компал», являющаяся эксклюзивными дистрибуторами на Российском рынке лебедок Master Winch и Электрик Винч. Так что мы были уверены, что взяли именно фирменный девайс. На сколько это гарантирует, что он собран прямыми руками из качественных материалов?
Производятся лебедки Электрик Винч в Китае. Так уж повелось, что слово «Китай» у большинства ассоциируется с одноразовой фигней. Однако, в данном случае стереотипы себя не оправдали.
Весной 2015-го года на наш УАЗ-Хантер была установлена автомобильная лебедка Электрик Винч 9500.
Встала она на самопальную площадку с самопальным бампером, об особенностях установки я писать не буду, может когда-нибудь расскажу в отдельной статье.
Морда машины резко потяжелела килограмм на 50 (38 кг лебедка + бампер), но на ходовых качествах это никак не сказалось.
Как видно по фото, трос стальной. Толщина 8,3 мм, длина 28 метров. Опять же не будем вдаваться в подробности что лучше: сталь или кевлар, об этом и без меня написана толпа отзывов. Стальной трос проявлял себя исключительно положительно, когда оказывался коротковат, удлинялся обычными тросами.
Серьезное боевое крещение лебедка прошла на покатушке «Военная колея: по местам боев на западном направлении».
Нам пришлось сначала самим подниматься на лебедке под довольно серьезным углом.
А потом, как ОРГской машине, вытаскивать практически без перерыва еще 6 машин.
Лебедка отработала как часы, даже не нагрелась.
Цифра 9500 в характеристике лебедки подразумевает максимальное тяговое усилие в 9 500 фунтов или 4310 кг. У Винчей есть лебедки и на 12000 (5443 кг), стоят они, соответственно, дороже. Но у нас ни разу не было ситуации, что бы имеющегося усилия не хватало.
За год активной эксплуатации (действительно активной, лебедка использовалась практически каждые выходные как для самовытаскивания, так и для таскания других машин) единственное, что отказало – ручная размотка троса (когда тянешь за крюк и трос свободно разматывается). Видимо, закис редуктор. Через некоторое время проблема решилась сама собой. На фоне наших знакомых, у которых, за тот же год лебедки других фирм только и делали, что пребывали в перманентном ремонте, это хороший результат.
Очень удобной штукой оказался пульт дистанционного управления, при чем он срабатывал даже когда машина не была в прямой видимости.
Ровно через год лебедка была снята и разобрана. Все это время она не обслуживалась, и мы ожидали увидеть треш.
Но внутри все оказалось, как новое. Никакого заметного на глаз износа деталей. Смотрите фотки.
После смазки лебедка была собрана, но к нам на машину, увы, не вернулась. Из-за ужесточения действий господ ГИБДДшников по поводу внесений изменений в конструкцию, силовик с лебедкой было решено демонтировать и заменить на штатный бампер.
Сейчас лебедка продолжает работать без нареканий на Патриоте у нашего товарища.
Лебедка Electric Winch 9500 – качественный продукт по невысокой цене. Еще больше информации на сайте КОМПАЛ. Всем рекомендуем!
xpeh13.ru