Бывает так, что владельцам «Жигулей» приходится сталкиваться с такой проблемой, как плохая зарядка аккумулятора ВАЗ 2107. Отсутствие, или плохой заряд определяется отсоединением одной из клемм при работающем двигателе. Если автомобиль начнет глохнуть или двигатель станет работать неустойчиво, то зарядки нет. Есть несколько причин, по которым генератор дает слабую зарядку или не заряжает совсем.


lada-na-remont.ru
Аккумуляторный контакт
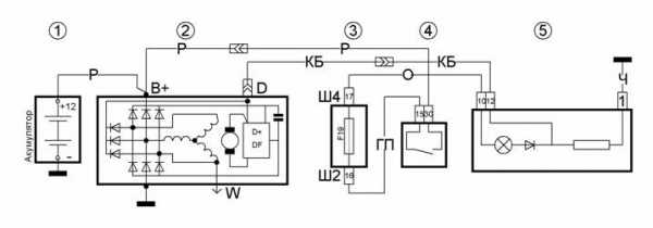
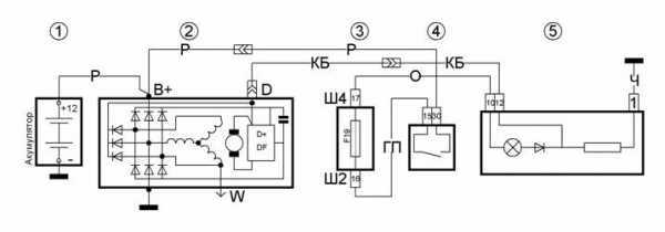
Для того чтобы пользование вашей «семеркой» приносило пользу и удовольствие, а не огорчения, нужно иметь на ней хорошо заряженную аккумуляторную батарею (АКБ). Аккумулятор на протяжении эксплуатации автомобиля постоянно должен подзаряжаться, для чего генератор ВАЗ 2107 вырабатывает зарядное напряжение. Как и всякая система в автомобиле, система заряда АКБ иногда дает сбой и тогда пропадает зарядка. Поэтому часто в ходе эксплуатации задают вопрос, почему нет зарядки аккумулятора. Владельцам авто в этом случае будет полезно узнать, почему генератор не дает зарядку или отчего на ВАЗ 2107 нет зарядки.
В процессе эксплуатации подсевший аккумулятор заряжается постоянным напряжением в 13,6-14,2 В бортовой сети автомобиля. Для правильной работы автомобиля и его систем это напряжение поддерживается самим аккумулятором до того, как ротор генератора не начнет вращаться с частотой 800-900 об./мин. Тогда он производит электроэнергию, достаточную для нормальной работы автомобиля и зарядки АКБ. При разных режимах работы двигателя, когда частота оборотов коленчатого вала двигателя изменяется, меняется и частота оборотов ротора генератора, что приводит к повышению напряжения на выходе генератора. Для поддержания в бортовой сети напряжения 13,6-14,2 В в цепь возбуждения генератора включено реле-регулятор напряжения (РР), которое при повышении напряжения в сети выше номинального уменьшает ток, идущий на обмотку возбуждения генератора. Намагничивание полюсов ротора уменьшается, что приводит к понижению его выходного напряжения.
Причины того, что генератор не дает зарядку на аккумулятор, связаны с элементами цепи возбуждения или же цепи выходного напряжения от генератора до АКБ, включая и части генератора.
Реле зажигания
Когда включается зажигание, замок включает и реле зажигания. При этом +12 В проходят через контакты реле и предохранитель №10 монтажного блока, затем подаются в бортовую сеть и на вывод контрольной лампы заряда аккумулятора и датчика зарядки. После они идут через диод, монтажный блок (штекеры Ш5-Ш10), подаются на штекер «61» генератора 37.3701, которые устанавливаются на ВАЗ 2107 с 1988 г. Далее +12 В попадают на клемму встроенного РР и через щетку и контактное кольцо на обмотку возбуждения — производится стартовое возбуждение генератора. При увеличении частоты оборотов двигателя, а с ним и ротора генератора, фазовое напряжение возрастает, и оно через блок дополнительных диодов повышает напряжение на обмотке возбуждения и на выходном диоде контрольной лампочки зарядки аккумулятора. При достижении выходного фазового напряжения до +12 В на обеих выводах лампы АКБ напряжение выравнивается, и из-за отсутствия разности напряжений она гаснет. При этом генератор ВАЗ 2107 вырабатывает напряжение больше 12 В, которое заряжает АКБ.
Схема электрооборудования автомобиля ВАЗ 2107 инжектор отличается от схемы автомобиля ВАЗ 2107 карбюратор лишь наличием части оборудования, обеспечивающей управление системой питания, и на заряд аккумулятора не влияет. Скорее наоборот — неисправности в системе заряда АКБ могут повлиять на работу ЭБУ инжекторного двигателя.
Управление мощными потребителями электроэнергии осуществляется с помощью электромагнитных реле, включенных в сеть. Рассмотрим способы устранения неисправностей заряда аккумуляторной батареи как для инжекторного, так и для карбюраторного двигателя.

Проверка заряда АКБ
Проще всего отсутствие зарядки определить с помощью приборов автомобиля, то есть контрольной лампы зарядки и датчика (вольтметра) на щитке приборов. Стрелка датчика должна находиться в зеленом секторе, а лампа АКБ при работающем двигателе не горит. В противном случае нет зарядки.
Но лучшим способом является проверка напряжения на аккумуляторе мультиметром. При наличии заряда напряжение на нем лежит в пределах 13,6-14,2 В, а когда заряда нет, на нем будет только свое напряжение 12 В (± 0,6 В). Ни в коем случае не снимайте для проверки клеммы с аккумулятора во избежание выхода из строя РР, ЭБУ и других электронных устройств на вашем автомобиле.
Для того чтобы выполнить обнаружение и устранение неисправностей заряда аккумулятора, необходимо использовать следующие инструменты:
Для начала нужно зачистить клеммы АКБ и внутренние поверхности клемм проводов на аккумуляторе. Если это не дало результата, замеряется напряжение на выходе генератора (клемма «30») относительно «массы» при работающем двигателе (частота вращения коленвала 1000-1200 об/мин). Если напряжение заметно отличается, зачищается контакт клеммы «30» с проводом, прозванивается сам провод от генератора до АКБ. В крайнем случае меняется этот провод.
Такие симптомы могут быть при слабом натяжении ремня генератора. Нужно измерить натяжение (при усилии на ремень в 10 кгс прогиб не должен быть более 12-17 мм), и если натяжение слабое, ремень натягивается или заменяется.
Причиной также может быть пробой одного из отрицательных диодов, перегорание одного из положительных диодов выпрямителя или обрыв одного из фазных обмоток статора. При неработающем двигателе проверяются отрицательные диоды: отсоединяется клемма «+» АКБ от сети автомобиля и подсоединяется к ней контрольная лампа. Ножкой лампы притрагиваются к каждому из трех болтов крепления выпрямительного блока генератора. Если лампа горит, соединенный с болтом отрицательный диод пробит.
Для проверки положительных диодов подсоединяется клемма «+» и отсоединяется от кузова клемма «-», к которой подсоединяется контрольная лампа. Снова ножкой лампы притрагиваются к каждому из трех болтов крепления выпрямительного блока генератора. Горение лампы тоже означает пробой положительного диода. Если есть мультиметр, просто замеряют сопротивление диодов в полярности, в которой диод должен быть заперт: для отрицательных диодов «+» к болтам, а «-» — к корпусу, для положительных диодов «+» к клемме «30» генератора, а «-» — к болтам. Диодный выпрямитель с пробитым диодом заменяют полностью.
Обрыв одной из веток обмотки статора проверяется путем их прозванивания мультиметром или «контролькой» с аккумулятором между двумя болтами крепления выпрямительного блока. Отсутствие контакта какой-либо обмотки с каждой из двух оставшихся говорит о ее обрыве, а генератор подлежит ремонту или замене.Проверь щетки генератора
Еще одной причиной может быть износ щеток генератора. Вынимается щеточный узел с РР. Если щетки длиной менее 5 мм, узел меняется на новый. Если щетки не изношены, следует осмотреть их на возможность перекоса и «залипания» в колодцах корпуса.
Причина данной неисправности — перегорел предохранитель F10 (10 А). Если после замены ничего не изменилось, ищут причины в замке или реле (если оно установлено) зажигания.
Отсоединяется провод от штекера «61» генератора и замыкается на «массу». Если при включенном зажигании горит лампа — неисправна обмотка возбуждения генератора или нет контакта в самом штекере. Зачищаются поверхности штырьков, поджимаются загибы разъемов штекера, соединяются. Проверяется снова и если лампа заряда опять не горит, зачищаются штекеры Ш5-Ш10 монтажного блока и штырьки в разъеме колодки с щитком приборов. Если результата нет, значит, перегорела сама лампа. Для замены лампочки снимается щиток приборов, сзади щитка вынимается патрон, меняется лампа.
Причиной может быть плохой контакт штырька колодки соединения провода к щитку приборов. Он крепится на заклепке и часто окисляется. Если припаять его к дорожке платы, эта неисправность устраняется. Также неплотный контакт в местах соединения по пути провода от щитка до штекера «61» генератора дает такие же симптомы.
Для проверки обмотки возбуждения на обрыв щупами мультиметра дотрагиваются до колец ротора при снятом щеточном узле — рабочая обмотка показывает небольшое сопротивление. При касании одного щупа к кольцу, а другого к валу или корпусу ротора проверяют наличие замыкания обмотки на «массу». Для проверки реле-регулятора напряжения к верхнему контакту подсоединяют «+» АКБ, а к левому — «-» и измеряют напряжение на щетках. Оно должно быть 12 В. Если нет — реле подлежит замене.
expertvaz.ru
Доброго времени суток уважаемый читатель. В этой статье я как можно проще расскажу о принципе работы генератора ВАЗ 2109 — 2114 и про причины по которым генератор не дает зарядку. Чтобы простому человеку, не изучавшему электротехнику, было всё понятно, я не буду углубляться в физику происходящего и употреблять научные термины, а объясню всё, как говориться «на пальцах». Итак, начнём!
Для того, чтобы понимать почему на ВАЗ 2109 — 2114 генератор даёт мало зарядки или вообще не даёт зарядку, необходимо понимать как он устроен и знать принцип его работы.
Генератор состоит из пяти основных частей изображённых на рисунке ниже: якорь — 5, статор — 6, реле-регулятор в паре со щётками — 10, диодный мост — 9, корпус — 3,7.

Принцип работы следующий:
Невыполнение любого из пунктов приводит к неисправности генератора ВАЗ 2109 — 2114.
Для нахождения причины по которой не работает генератор ВАЗ 2109 2114 или плохо даёт зарядку нужно проверить на исправность каждый из пунктов выше, описывающих работу генератора.
Причиной неисправности в таком случаи может служить сам провод или места его соединения с диодным мостом или аккумулятором. Попробуйте зачистить клеммы соединения, а если не поможет, то прозвоните провод.
Плохой контакт с минусовым проводом не рассматривается, так как в таком случаи двигатель вообще бы не заводился.
Если на диодный мост приходит напряжение, а зарядка не идёт, то следует его проверить на работоспособность. Что бы узнать как это делается прочитайте статью «Проверка диодного моста ВАЗ 2109 — 2114» .
После проверки диодного моста ,при его исправной работе, прозваниваем обмотку статора. Для этого на мультиметре выбираем режим прозвонки и прикладываем щупы к первому и второму контакту статора, а потом к первому и третьему.

Если нигде нет обрывов движемся дальше.
На карбюраторной версии ВАЗа был тонкий клиновой ремень, а на инжекторных моделях идёт широкий ремень с жилами, но принцип работы от этого не меняется. Зарядка может плохо идти из за проскальзывания ремня. Такая неисправность проявляется сильным свистом ремня. Так же ремень может начинать свистеть, когда включайте потребители энергии такие, как фары, подогрев стекла, вентилятор печки и т.д. Если слышите свист ремня, постарайтесь заменить его в ближайшее время т.к. это одна из причин по которой генератор ВАЗ 2109 -2114 плохо даёт зарядку.
В якоре, как и в статоре не должно быть обрывов. Прозвоните его приложив щупы мультиметра к дорожкам для щёток.

Если якорь не прозванивается, следует его заменить.
Щётки генератора ВАЗ 2109 -2114 со временем стираются о дорожки якоря. Если их длинна меньше 5 миллиметров, то они не способны плотно прижиматься к якорю, тем самым не обеспечивая зарядку аккумулятора ваз.

Но бывает, что реле — регулятор выходит из строя раньше, чем стираются щётки. Для его проверки Вам потребуется:
Подключаем лампочку и АКБ к реле -регулятору как показано на рисунке ниже. В этом случаи лампа должна гореть.

Теперь к схеме добавляем две батарейки, как на рисунке ниже. Сейчас лампочка гореть не должна.

Если лампочка загорается в обоих случаях — реле — регулятор нужно менять.
Теперь Вы знайте все основные причины неисправности генератора ВАЗ 2109 — 2114. Если у Вас есть вопросы — оставляйте их в комментариях!
www.vaz-zona.ru
Содержание:
Если генератор перестал давать зарядку, ничего хорошего в этом нет. Необходимо сразу приступать к поиску причины такой неисправности. В противном случае все ваше электрооборудование окажется без питания, а аккумулятор в скором времени полностью сядет.
Если генератор работает хорошо, тогда аккумуляторная батарея не будет нуждаться в дополнительной зарядке специальными устройствами в течение многих месяцев, порой даже лет. В АКБ стабильно будет сохраняться минимум 60% заряда. Таким образом, аккумуляторы постоянно восполняют запас заряда за счет работы генератора.
Внешний вид устройства
Для автомобилей ВАЗ 2110 предусматривается установка двух типов генераторов, в зависимости от установленного двигателя.
Вне зависимости от типа установленного двигателя и генератора соответственно, неполадки на устройствах встречаются одни и тех же, потому процедура проверки и ремонта в обоих случаях идентична.
Есть две основные причины, из-за которых генератор перестает должным образом обеспечивать зарядку.
Причина | Особенности |
Перегрузка устройства | Случается такое у тех, кто любит устанавливать многочисленное дополнительное оборудование, которое питание за счет генератора, то есть требует электроэнергии. Это могут быть динамики, электронасосы, видеоустройства и пр. Штатный генератор на такие нагрузки не рассчитан, потому теряет эффективность |
Несоответствие АКБ и генератора | Чтобы обеспечить работу электрооборудования, дополнительно установленного на автомобиль, многие решают установить более мощную аккумуляторную батарею при штатном генераторе. Несоответствие мощностей приводит к тому, что генератор перестает обеспечивать должную зарядку более мощного аккумулятора. Так ему попросту не хватает для этого ресурсов |
Многих интересует вопрос о том, сколько же генератор должен выдавать для нормального функционирования.
Здесь параметры напрямую зависит от текущего состояния автомобиля.
Отсутствие зарядки может быть вызвано широким перечнем причин, о которых мы сегодня поговорим.
К таковым причинам относят:
Рассмотрим эти ситуации более детально, чтобы определить истинную причину поломки конкретно в вашем случае.

Начните с того, что отключите все дополнительное оборудование в вашем автомобиле, которое не предусмотрено штатной комплектацией — видеорегистратор, навигатор, аудиосистема и пр.
Далее выполняем следующие операции.
Далее мы детальнее рассмотрим каждую из представленных выше причин.
Разобранный агрегат
Схема агрегата
При обнаружении проблем с генератором следует незамедлительно приступать к мероприятиям, направленным на устранения поломки. Если опыта нет, обращайтесь исключительно на проверенные станции технического обслуживания.
Генератор — это сердце электросистемы вашего автомобиля. Словно главный орган человека, он обеспечивает питание всех приборов, устройств. Потому к нему следует относиться очень бережно и при возникновении неполадок не затягивать с ремонтом.
Загрузка …luxvaz.ru
а можно получить рецепт по восстановлению массы между двигателем/кузовом/генератором( последний по моему прикручен к двигателю и масса тоже может пропасть?) типа такого характера: «взять провод сечением х мм и прикрутить его тут и там»
буду благодарен!
ford-trucks.club
Аккумуляторная батарея является единственным источником напряжения во время запуска двигателя. Как можно догадаться, при ее неработоспособности завести мотор будет проблематично. В этой статье мы расскажем, почему автомобильный генератор не дает зарядку на аккумулятор и что делать в таких случаях.

О том, что генератор не дает зарядку на аккумуляторную батарею, может сообщить диодный индикатор, расположенный на контрольном щитке приборов. Как правило, этот значок изображается в виде самой АКБ, а когда электрическая часть на функционирующем двигателе работает нормально, он обычно не светится. Увидеть этот индикатор на щитке можно после того, как вы повернете ключ в замке в положение I. В этот момент производится диагностика всех приборов, поэтому появление индикатора в этот момент — вполне нормальная ситуация. В том случае, если индикатор продолжает гореть во время движения на авто, это может свидетельствовать о том, что генератор не заряжает АКБ.
Соответственно, такую проблему водителю необходимо как можно быстрее решать, поскольку в противном случае это может привести к более серьезным последствиям, чем просто появившийся индикатор на приборке. Иногда генераторный узел не заряжает аккумулятор по причине неработоспособности последнего. Причем решить как-то такую неисправность кроме как путем замены батареи не получится. Но иногда это может быть обусловлено неправильной работой и генератора.
Все элементы генератораЕсли у вас есть возможность взять на время чужой аккумулятор для проверки, то можно попробовать его поставить вместо своего на автомобиль. Разумеется, эта АКБ должна быть полностью рабочей. Собственно, таким образом вы и сможете узнать, в чем заключается причина проблемы — в АКБ или в генераторе. Ниже рассмотрим причины такой неисправности.
Обычно причиной, по которой генератор не может дать заряд аккумулятору, заключается в сульфатации пластин последнего. В этом случае поверхность пластин может быть покрыта солями — частично или полностью — которые не позволяют аккумулятору зарядиться. В том случае, если степень покрытия пластин небольшая, то в принципе, всегда можно попытаться восстановить работоспособность батареи. Однако, если процесс разрушения уже необратим, необходимо будет произвести замену устройства.
Что касается восстановления конструкции аккумулятора от сульфатации, то этот процесс может занять не одни сутки, при этом результат и качество восстановления нельзя гарантировать. Это означает, что вам в любом случае со временем может потребоваться новая АКБ. Процедура реанимации, как правило, начинается тогда, когда на АКБ нет признаков вздутия, механических повреждений, трещин и т.д. То есть корпус устройства должен быть целым.
Установка клемм АКБ на выводыНо следует учитывать, что и внешнее состояние — это далеко не всегда гарантия того, что результат вас устроит. Внутри конструкции расположены банки, в которых могут откалываться пластины, что в конечном итоге приводит к возникновению короткого замыкания. Если это так, то кроме как покупки нового аккумулятора других вариантов нет.
Иногда появление светового индикатора может произойти во время езды на машине. В этот момент не стоит поддаваться панике, поскольку причина может быть довольно банальной. При наезде на кочку или в яму с аккумулятора может попросту слететь контакт, особенно это возможно, если клемма была плохо прикручена. Если это так, то его нужно просто вернуть на место и посильнее затянуть.
Проблемы с клеммами могут проявляться в случае их окисления, в том месте, где они соединяются с выводом. Чтобы решить эту проблему, окисление нужно просто зачистить. Для этого понадобится наждачная бумага мелкой зернистости. В процессе нужно быть максимально осторожным, поскольку можно случайно срезать свинцовую часть вывода, а это недопустимо. Если вы сотрете больше слоя, чем необходимо, клемма будет плохо держаться и начнет спадать на каждой кочке (автор видео — Авраменко Garage).
Какой заряд должен давать генератор и по каким причинам происходит перезаряд или невозможность заряда АКБ? Довольно часто проблема кроется в ремешке узла — при слабом натяжении ремень начнет проскальзывать на валу, в данный момент узел не сможет подавать напряжение в систему. Осуществляется переключение батареи и заряженный аккумулятор превращается из потребителя энергии в источник потребления, который постепенно разряжается.
Диагностика степени натяжения ремешка может осуществляться на выключенном моторе. Если ДВС отключен, его при необходимости можно попытаться подтянуть. Но следует учитывать, что проскальзывание может быть обусловлено не только плохим натяжением, но и износом профиля. Такую проблему решить удастся только путем замены ремешка.
К невозможности передачи вращения может привести мокрый или влажный вал — ремешок будет скользить по поверхности без усилия. Чтобы аккумулятор мог нормально заряжаться, шкив должен быть сухим, поэтому его достаточно будет только высушить. Определить проскальзывание достаточно сложно, в этом случае может произойти и обрыв ремешка.
Причина проблемы может заключаться в окислении проводов на генераторном узле в местах соединений. Если вы заметили белый налет, то как сказано выше, его можно удалить с помощью наждачки. Проведите визуальную проверку на возможное наличие обрывов проводов либо подгоревших контактов. Если провод перегорел, об этом может свидетельствовать характерный запах (автор видео — ВАЗ 2101-2107 РЕМОНТ И ОБСЛУЖИВАНИЕ).
Чтобы определить, почему генератор дает перезаряд или не заряжает АКБ в принципе, может потребоваться мультиметр. С помощью тестера можно замерить напряжение на батареи в двух режимах. При отключенном двигателе параметр заряда должен составлять в диапазоне 12.5-12.7 вольт, при заведенном моторе — 13.5-14 вольт. Если на включенном ДВС эти показатели меньше, это может свидетельствовать о проблемах в работе диодного моста или щеточного узла. Кстати, щетки могут стереться, поэтому их нужно периодически менять.
Если причиной перезаряда или отсутствия заряда является реле, ее можно устранить в результате замены либо перепайки диодов. Если диоды будут перепаиваться, необходимо подобрать устройства наиболее приближенные по техническим характеристикам. В противном случае они могут перегреваться.
Причиной, по которой батарея не заряжается, может быть неработоспособность генератора. Если пробег автомобиля большой, это может привести к выработке ротора либо износу вращающихся элементов. В результате это может привести к перекосу деталей внутри конструкции и отсутствию вращения. Если генератор заклинил, то его необходимо будет заменить, ремонт в этом случае результатов не даст. Кроме того, причина может заключаться в обрыве цепи внутри механизма. Выявить такую неисправность можно только с помощью электрика.
В целом большую часть проблем, связанную с отсутствием заряда, можно решить своими силами. Для этого достаточно только правильно следить за работой узла и уделять время диагностике батареи и генератора в случае появления соответствующего индикатора на приборке.
Загрузка …Подробнее о диагностике генератора в домашних условиях вы можете узнать из видео ниже (автор ролика — AutoHandMade).
AvtoZam.com
Рано или поздно, генератор ВАЗ-2114 перестанет давать необходимую зарядку, что создаст массу неприятностей и проблем. Просто, в один прекрасный момент автомобиль может не завестись, поскольку этот узел должным образом не зарядил аккумуляторную батарею. В этой статье, рассказывается о том, как найти и устранить неисправность в виде неполной зарядки генератора.
Видеоматериал расскажет, как разобрать и отремонтировать генератор автомобиля, а также повествует о некоторых тонкостях и нюансах.
Прежде чем определить неисправности генератора необходимо иметь некоторое представление о его конструкции и устройстве. Итак, рассмотрим, из каких основных деталей он состоит.
На моделях семейства ВАЗ 2113-2114-2115 установлен генератор с маркировкой 37.3701.

Устройство генератора ВАЗ
Генератор 37.3701: 1 – крышка со стороны контактных колец; 2 – выпрямительный блок; 3 – вентиль выпрямительного блока; 4 – винт крепления выпрямительного блока; 5 – контактное кольцо; 6 – задний шарикоподшипник; 7 – конденсатор; 8 – вал ротора; 9 – вывод «30» генератора; 10 – вывод «61» генератора; 11 – регулятор напряжения; 12 – вывод «В» регулятора напряжения; 13 – щетка; 14 – шпилька крепления генератора к натяжной планке; 15 – шкив с вентилятором; 16 – полюсный наконечник ротора; 17 – дистанционная втулка; 18 – передний шарикоподшипник; 19 – крышка со стороны привода; 20 – обмотка ротора; 21 – статор; 22 – обмотка статора; 23 – полюсный наконечник ротора; 24 – буферная втулка; 25 – втулка; 26 – поджимная втулка
Теперь, рассмотрим конструкцию генератора в разобранном состоянии.

Схема разборки генератора
Детали генератора 37.3701: 1 – конденсатор; 2 – регулятор напряжения в сборе с щеткодержателем; 3 – колодка вывода дополнительных диодов; 4 – изолирующие втулки; 5 – выпрямительный блок; 6 – контактный болт; 7 – статор; 8 – ротор; 9 – дистанционная втулка; 10 – внутренняя шайба крепления подшипника; 11 – крышка со стороны привода; 12 – шкив; 13 – наружная шайба крепления подшипника; 14 – стяжной болт; 15 – передний шарикоподшипник ротора; 16 – втулка; 17 – крышка со стороны контактных колец; 18 – буферная втулка; 19 – поджимная втулка.
Если генератор перестал давать надлежащий заряд на аккумуляторную батарею, а также в бортовой сети, при работающим двигатели падает напряжение, этому есть только две причины. Рассмотрим, какие именно.

Дополнительное оборудование тянет энергию. Вот так выглядит перегрузка генератора
Этот эффект зачастую вызывается подключение дополнительных световых и других приборов с высокой потребностью энергии. При этом заводской генератор не справляется со своей задачей и начинает терять эффективность, а в конечном итоге может выйти из строя.

Несоответствие АКБ и генератора
При установке дополнительного оборудования, многие автолюбители делают непоправимую ошибку и устанавливают на своего «железного коня» АКБ большей мощности, при этом, не увеличивая мощности генератора. Сбой мощностных характеристик между узлами приводит к тому, что генератор не может обеспечить должную зарядку АКБ, впоследствии чего падает производительность первого.
Чтобы найти неисправность придётся покопаться в электрической части автомобиля. Здесь нет ничего сложного, но придется попотеть и выучить некоторые конструктивные особенности автоэлектрики. Рассмотрим, какие же причины могут служить плохой зарядки и на что стоит обратить особое внимание:
В основном методы решения задачи банальны – замена генератора. Но, в связи с высокой стоимостью детали, большинство автомобилистов стараются отремонтировать узел. Итак, рассмотрим, возможные варианты решения проблемы не полной зарядки или отсутствия зарядки со стороны генератора.

Повреждение контактной группы влечет за собой проблемы с зарядом
Если ослабли контакты – это может быть связано с загрязненностью или коррозией. Для устранения проблем необходимо прочистить их при помощи острого предмета или специального раствора. Для смазки и защиты наружных контактов подойдет медная паста. Внутреннее контактные соединение, защитить достаточно сложно, поэтому они просто очищаются, и устанавливаются на посадочное место.

Замер на обнаружение проблем с обмоткой
Обрывы в обмотке обычно лечатся заменой обмотки. Как показывает практика, перематывать этот узел не рентабельно, поэтому автомобилисты ищут альтернативу, которой становится поддержанная деталь.
Диагностические операции на роторе
Короткое замыкание в бортовой сети, которое закончилось на роторе лечиться заменой неисправной детали, но все-же большинство автомобилистов сходится к тому, что генератор придется заменить.

Деформация вала генератора — одна из механических поломок
Поломка механической части обычно не лечится, и повреждённая деталь заменяется на новую. Это считается самым оптимальным вариантом решения вопроса. В плане цены может показаться дороговато, но дешевле, чем менять генератор в сборе.

Диагностические операции на работоспособность ротора
Замыкание статора, также лечиться заменой детали или установкой на автомобиль, нового генератора. Это нужно для того, чтобы не повторился эффект, и не пришлось статор менять повторно. При выборе новой запчасти рекомендуем ознакомиться с материалом: «трудности подбора генератора на ВАЗ-2114«.
Найти и устранить причины того, что генератор на ВАЗ-2114 перестал давать зарядку не так уж и просто, как кажется на первый взгляд, но всё-же реально своими руками. Устранить проблемы самостоятельно под силу не каждому автомобилисту, поэтому рекомендуется обратиться на автосервис, который сможет устранить проблемы.
carfrance.ru
В стандартной комплектации автомобиля ВАЗ-2110 предусматривается наличие аккумулятора, емкость которого составляет 55 Ач. Он достаточно хорошо держит заряд и может не требовать его пополнения в течение многих месяцев. Все дело в том, что все потери напряжения компенсируются за счет функционирования генератора. Если последний по каким-либо причинам вышел из строя, очень важно своевременно обнаружить неисправность и устранить ее. В противном случае генератор не дает зарядку аккумулятора ВАЗ-2110 и создает серьезную угрозу для всей системы электроснабжения автомобиля.
Для выявления неполадок необходимо проводить диагностику как всей бортовой сети, которая может тянуть на себя слишком много энергии, так и самого генератора. Если вы делали тюнинг своего автомобиля, оснащая его дополнительным электрооборудованием, потребуется проверить уровень его энергопотребления и исправность.
Очень часто для компенсации расхода тока сторонними устройствами автолюбители устанавливают АКБ повышенной емкости. Однако мощность генератора остается на прежнем уровне, поэтому данная мера не дает никакого эффекта.
Для начала нам потребуется проверить корректность работы индикатора заряда АКБ, расположенного на приборной панели. Вполне возможно, он просто показывает неверные данные, сбивая вас с толку и никакого серьезного ремонта не потребуется.
Следующий важный шаг – проверка работоспособности предохранителя. Лучше сразу заменить его на заведомо исправное устройство и попытаться запустить двигатель. Если индикатор заряда сразу же гаснет, значит, проблема обнаружена и успешно решена.
Аккумулятор по-прежнему не заряжается? Попытаемся обнаружить утечку тока, если таковая имеет место. Для этой цели проверяем автомобиль на холодную, когда все его системы полностью отключены. Небольшая отдача напряжения в такой ситуации считается нормой, так как практически в любой машине можно обнаружить слабый контакт на некоторых участках цепи, выявить локальное замыкание. Если же утечка настолько велика, что генератор не способен давать зарядку аккумулятору, следует бить тревогу.
При отсутствии сильной отдачи тока проводим точно такую же проверку, но с подключением оборудования, установленного в процессе тюнинга. В этом случае причиной утечки будет именно оно. Самый простой способ решения проблемы – убрать все сторонние устройства.
Читайте также: Как отремонтировать генератор ВАЗ-2110
Вышеупомянутые проверки дают возможность быстро выявить неисправности элементов бортовой сети электроснабжения, короткие замыкания и прочие проблемы. Но если дело не в самой системе, потребуется диагностика генератора. В подавляющем большинстве случаев она выявляет одну из следующих проблем:
Еще одна довольно распространенная проблема – это выход из строя регулятора напряжения генератора. Данное устройство устанавливается для того, чтобы нормализовать ток, вырабатываемый агрегатом и подаваемый в бортовую сеть, поддерживать его в строго определенных пределах. Эксплуатация авто со сломанным регулятором категорически запрещается, так как существуют весьма высокие риски выхода из строя всего электрооборудования. Поэтому очень важно своевременно обнаружить проблему и устранить ее.
ladaautos.ru
Содержание:
Если генератор перестал давать зарядку, ничего хорошего в этом нет. Необходимо сразу приступать к поиску причины такой неисправности. В противном случае все ваше электрооборудование окажется без питания, а аккумулятор в скором времени полностью сядет.
Если генератор работает хорошо, тогда аккумуляторная батарея не будет нуждаться в дополнительной зарядке специальными устройствами в течение многих месяцев, порой даже лет. В АКБ стабильно будет сохраняться минимум 60% заряда. Таким образом, аккумуляторы постоянно восполняют запас заряда за счет работы генератора.
Внешний вид устройства
Для автомобилей ВАЗ 2110 предусматривается установка двух типов генераторов, в зависимости от установленного двигателя.
Вне зависимости от типа установленного двигателя и генератора соответственно, неполадки на устройствах встречаются одни и тех же, потому процедура проверки и ремонта в обоих случаях идентична.
Есть две основные причины, из-за которых генератор перестает должным образом обеспечивать зарядку.
Причина | Особенности |
Перегрузка устройства | Случается такое у тех, кто любит устанавливать многочисленное дополнительное оборудование, которое питание за счет генератора, то есть требует электроэнергии. Это могут быть динамики, электронасосы, видеоустройства и пр. Штатный генератор на такие нагрузки не рассчитан, потому теряет эффективность |
Несоответствие АКБ и генератора | Чтобы обеспечить работу электрооборудования, дополнительно установленного на автомобиль, многие решают установить более мощную аккумуляторную батарею при штатном генераторе. Несоответствие мощностей приводит к тому, что генератор перестает обеспечивать должную зарядку более мощного аккумулятора. Так ему попросту не хватает для этого ресурсов |
Многих интересует вопрос о том, сколько же генератор должен выдавать для нормального функционирования.
Здесь параметры напрямую зависит от текущего состояния автомобиля.
Отсутствие зарядки может быть вызвано широким перечнем причин, о которых мы сегодня поговорим.
К таковым причинам относят:
Рассмотрим эти ситуации более детально, чтобы определить истинную причину поломки конкретно в вашем случае.

Начните с того, что отключите все дополнительное оборудование в вашем автомобиле, которое не предусмотрено штатной комплектацией — видеорегистратор, навигатор, аудиосистема и пр.
Далее выполняем следующие операции.
Далее мы детальнее рассмотрим каждую из представленных выше причин.
Разобранный агрегат
Схема агрегата
При обнаружении проблем с генератором следует незамедлительно приступать к мероприятиям, направленным на устранения поломки. Если опыта нет, обращайтесь исключительно на проверенные станции технического обслуживания.
Генератор — это сердце электросистемы вашего автомобиля. Словно главный орган человека, он обеспечивает питание всех приборов, устройств. Потому к нему следует относиться очень бережно и при возникновении неполадок не затягивать с ремонтом.
Загрузка … Close Windowluxvaz.ru
Современный автомобиль имеет большое количество электрического оборудования разного назначения запитанного от бортовой сети. При работающем двигателе в автомобиле ВАЗ 2107 напряжение выдает генератор переменного тока, представляющий собой синхронную динамо-машину. Привод агрегата осуществляется от шкива двигателя клиновым ремнем. В процессе эксплуатации естественный износ устройства, вследствие чего оно не установленных параметров.
Автомобиля ВАЗ 2107 имеет генератор одного из двух вариантов исполнения: модель 372.3701 и 9412.3701. Последняя более поздняя версия отличается от предыдущей следующими элементами:
Такая конструкция обеспечивает сокращения длины окружности и не дает увеличения выработки в деталях.
Диагностика отказов электрооборудования автомобиля ВАЗ 2107 для водителя имеющего соответствующий опыт не представляет особой сложности. Генерирующее устройство дает напряжение, необходимое для зарядки аккумуляторной батареи и устойчивого функционирования иных приборов. Его номинальное значение — 14 В, которое можно измерить мультиметром на выводах.

Если генератор автомобиля ВАЗ 2107 дает напряжение менее 11.5 В следует провести проверку степени натяжения ремня привода возможно его проскальзывание. Обычно это сопровождается характерным свистящим звуком, который исчезает при подтягивании. В случае если посторонние шумы не исчезают необходимо заменить изношенный клиновый ремень и проверить состояние подшипников ротора.
Для тщательной проверки устройства необходимо его снять с автомобиля ВАЗ 2107 и произвести его разборку. Электрический генератор демонтируется со строгим соблюдением рекомендаций. Руководства по ремонту машины, разработанного производителем. Важно перед выполнением работ произвести отключение аккумулятора, чтобы не допустить при касании контактных частей провода на корпус и короткого замыкания.

Генератор, призванный обеспечивать зарядку батареи и питание приборов, снимается в следующем порядке:

После этого аккуратно вынимаем генератор из моторного отсека автомобиля ВАЗ 2107, соблюдая при этом осторожность. Агрегат очищается от загрязнений при помощи ветоши и кисти и подвергается наружному осмотру на предмет наличия внешних повреждений. Это не дает гарантий обнаружения неисправностей, но покачивание вала ротора из стороны в сторону позволяет выявить люфт в подшипниках и соответственно их износ.
Разборка устройства, установленного на автомобиле, производится слесарным инструментом в следующем порядке:
Контроль электрической части генерирующего устройства автомобиля ВАЗ 2107, обеспечивающих зарядку аккумулятора и питание приборов. При этом используется мультиметр в режиме проверки сопротивления. Необходимо убедиться в отсутствии обрывов обмотках ротора и статора, а также в отсутствии межвиткового замыкания. На следующем этапе генератор автомобиля ВАЗ 2107 проверяется на исправность регулятора напряжения.

Данный узел проверяется по определенной методике с использованием аккумулятора и измерительных приборов. После проведения контрольных измерений и если не обнаружено отклонений, начинаем работать с блоков выпрямительных диодов. На ВАЗ 2107 генератор оснащен схемой из шести полупроводниковых приборов, которые обеспечивают линейность выходных характеристик. В случае если в процессе проверок выявлено значительное количество неисправностей устранение из не имеет смысла, дешевле приобрести новый.
comments powered by HyperComments7vaz.ru
autoprivat.ru
Müde von fehlenden Premieren im Kino wegen des rasenden Lebensrhythmus? Müde von der Tatsache, dass im Fernsehen die Filme zu einer ungünstigen Zeit für Sie ausgestrahlt werden? In deiner Familie teilen deine Verwandten oft die Fernbedienung vom Fernseher? Das Kind fragt nach Cartoons für Kinder, wenn Sie beschäftigt sind, und auf den Kanälen gibt es keine guten Cartoons? Und am Ende, Möchtest du nach einem harten Tag auf dem Sofa in deiner Kleidung nur entspannen, um einen interessanten Film oder eine Serie zu sehen?
Um dies zu tun, ist es am besten, immer eine Lieblings-Website in Ihren Lesezeichen zu haben, die Ihr bester Freund und Helfer wird. Und wie wählen Sie eine solche Seite, wenn es so viele gibt? — fragen Sie. Die beste Wahl für Sie ist imperiya.by
Warum unsere Ressource? Weil es viele positive Eigenschaften vereint, die es universell, bequem und einfach machen. Hier ist eine Liste der wichtigsten Vorteile der Ressource.
Freier Zugang. Viele Websites bitten Kunden, ein Abonnement zu kaufen, was unser Portal nicht tut, weil es glaubt, dass Menschen in allem freien Zugang zum Internet haben sollten. Wir berechnen keine Zuschauer für unsere Zuschauer!
Sie benötigen keine Registrierung und SMS für fragwürdige Telefonnummern. Wir sammeln keine vertraulichen Informationen über unsere Nutzer. Jeder hat das Recht auf Anonymität im Internet, das wir unterstützen.
Ausgezeichnete Videoqualität. Wir laden Inhalte ausschließlich im HD-Format hoch, was sicherlich Ihren Lieblingsnutzern gefallen kann. Es ist viel angenehmer, einen guten Film mit einem hochwertigen Bild zu sehen als mit einem Bild von schlechter Qualität.
Eine riesige Auswahl. Hier finden Sie ein Video für jeden Geschmack. Selbst der hartnäckigste Kinobesucher wird immer finden, was er von uns sehen kann. Für Kinder gibt es Cartoons in guter Qualität, kognitive Programme über Tiere und Natur . Männer finden interessante Nachrichten über Nachrichten, Sport, Autos sowie über Wissenschaft und Technologie. Und für unsere geliebten Frauen haben wir einen Kanal über Mode und Stil, über Prominente und natürlich Musikvideos aufgegriffen. Nachdem Sie einen Abend mit Ihrer Familie oder mit Freunden organisiert haben, können Sie sich eine fröhliche Familienkomödie anhören. Ein liebendes Paar, das in einem Liebesmelodram schwelgen kann. Nach einem Arbeitstag hilft eine spannende Serie oder ein Detektiv sich zu entspannen. Filme im HD-Format der neuen Zeit und vergangener Jahre werden für jeden Geschmack präsentiert und können die Bedürfnisse jedes Betrachters befriedigen.
Möglichkeit, Video herunterzuladen. Absolut jedes Material auf der Website kann auf Ihren Computer oder USB-Stick heruntergeladen werden. Wenn Sie plötzlich zu einer Datscha mit einem Laptop gehen, wo es kein Internet gibt, oder Sie wollen einen Film auf einem großen Bildschirm des Fernsehers sehen, können Sie immer im Voraus herunterladen, und dann auf den richtigen Zeitpunkt schauen. In diesem Fall müssen Sie nicht warten, bis Sie das Video heruntergeladen haben. wie es bei Torrents oder anderen ähnlichen Sites passiert.
Sicherheit. Wir überwachen die Sauberkeit des Inhalts, jede Datei wird vor dem Hochladen überprüft. Daher gibt es auf unserer Website keine Viren und Spyware, und wir überwachen dies sorgfältig.
Neu. Wir aktualisieren und fügen regelmäßig neue Animationen, Serien, TV-Sendungen, Musikvideos, Nachrichten, Rezensionen, Zeichentrickserien usw. zum Portal hinzu. und all das können Sie kostenlos sehen, ohne Registrierung und SMS. Wir versuchen für Sie, für unsere Lieblingsbesucher.
Online-Browsing. Auf unserer Website ist es nicht notwendig, zuerst einen Film herunterzuladen, um ihn anzusehen, einfach einzuschalten und zu genießen. Dank des professionellen Setups gibt es kein Bremsen und nichts kann Sie daran hindern, einen interessanten Film zu sehen.
Lesezeichen. Auf der Website können Sie auf eine Schaltfläche mit einem Sternchen klicken, um das Video in den Lesezeichen zu vergiften und zu einem späteren Zeitpunkt zurückzukehren. Jeder ist sicher passiert, dass er auf der Seite ein interessantes Video gesehen hat, das Sie sehen wollen, aber momentan gibt es keine Möglichkeit. Dieser Knopf wird dir dabei helfen und nachdem du dich befreit hast, kannst du leicht sehen, was dir gefällt.
Benutzerfreundliche Oberfläche. Das Finden des richtigen Videos dauert nicht lange, da die Website am besten für die Benutzer angepasst ist und alles intuitiv verständlich ist. Sogar ein Kind wird in der Lage sein, einen Zeichentrickfilm oder ein Programm über Tiere, die Natur, zu verstehen und mit aufzunehmen.
Kino als Kunst erschien erst vor relativ kurzer Zeit, hat es aber schon geschafft, sich eng mit unserem Leben zu verbinden. Viele Leute sind wegen der Eile unserer Zeit seit Jahren nicht ins Theater, in die Galerie oder Museen gegangen. Es ist jedoch schwierig, sich eine Person vorzustellen, die die Serie oder den Film mindestens einen Monat lang nicht gesehen hat. Kino ist eine Synthese aus Theater, Musik, bildende Kunst und Literatur. So gibt es sogar der beschäftigsten Person, die keine Zeit hat, Theater und Galerien zu besuchen, näher an der Kunst zu sein und sich spirituell zu verbessern.
Das Kino besetzte auch die Sphäre der öffentlichen Unterhaltung. Watch Komödien, Kämpfer, Western, etc. passt perfekt in jeden ein Abend mit meiner Familie. Schrecken kitzeln perfekt die Nerven selbst der furchtlosesten Person. Cartoons lieben Kinder, und einige können von der ganzen Familie gesehen werden. Kognitive Videos helfen, Wissen zu erweitern, die Welt zu betrachten und die eigene Neugier zu befriedigen.
Der Mann im einundzwanzigsten Jahrhundert kann nicht vorstellen, ein Leben ohne die Technologie der Zukunft, so scheint es, in der Zukunft, Maschinen, Roboter und Maschinen menschliche smogud zu ersetzen, sondern die Leistung vieler Automatikbetrieb, dies will man sehen, welche Art von Technologie in der Zukunft sein wird. Auf imperiya.by Sie nicht brauchen Betrachtung zu verzögern, Fügen Sie einfach das Video zu den Lesezeichen hinzu und Sie können jederzeit zu dem Video zurückkehren und sich das Video in guter Qualität ansehen.
Verweigere dir nicht das Vergnügen, beginne gerade jetzt zuzusehen! Treffen Sie die Updates mit neuen Elementen und wählen Sie aus, was Sie später sehen möchten. Erfreuen Sie sich und Ihre Familie mit interessanten Filmen in guter Qualität!
imperiya.by